In mijn pas aangeschafte 9-3 cabrio 2004 zitten schakelaars voor stoelverwarming. Na aanzetten schakelen deze weer uit.
De auto is niet geleverd met stoelverwarming dus ze werken niet.
Onder de stoelen zit wel een stekker voor de stoelverwarming,
Maar vanaf de stoelen naar de schakelaars/dashboard zitten geen kabels. Zijn deze kabels aftermarket verkrijgbaar?
Zit daar ook een thermostaatfunctie op?
Matjes heb ik eerder zelf geplaatst in een andere saab, dus dat lukt.
In mijn beleving zit- en rugmatjes aanschaffen en de bekabeling van de stoelen naar het dash/ de schakelaars.
Ben ik er dan of?
Heeft iemand een how to of gegevens uit wis over de benodigde kabels etc.
Graag!
Aanbrengen stoelverwarming
-
Orphy
- Donateur (5x)

Re: Aanbrengen stoelverwarming
Ik weet niet hoe het met een NG zit maar volgens mij is het bij een OG zo dat, als er stekkers achter de blinde knoppen zitten, de kabel naar de stoelen er ook ligt.
-
rauwers
- Donateur (12x)

Re: Aanbrengen stoelverwarming
Hola Willem,
heb hetzelfde gehad en heb gewoon twee nieuwe verwarmingsmatjes besteld.
Zit ook een soort weerstand/zekering in.
Zetels demonteren (eerst accu ontkoppelen ivm airbags) en dan zie je vanzelf hoe je de kappen van het zitgedeelte
kunt verwijderen en de stoelhoes zitgedeelte kunt demonteren. Monteren weer in omgekeerde volgorde. Heb je wel
zo'n set nodig "Hog ring pliers" van Neilsen(CT3983). Gewoon te bestellen online.
Die nabouw van stoelverwarming is redelijk gemakkelijk en wordt ook veel gedaan. Gaan vaak kapot als je met de knieën
op de zitting druk, op de zitting gaat staan, of (te) zware voorwerpen erop zet ....... bedenk het maar.
Als die zitting verwarmingsmatjes vervangen zijn, dan doet die het vaak wel weer volledig als er al rugmatjes zijn gemonteerd.
Anders ....... rugmatjes (daarna) ook monteren of vervangen.
Alles is volgens mij nog gewoon nieuw te koop.
Ook de benodigde bekabeling achter de schakelaars zijn te verkrijgen ri. onderkant stoel. Daar zou ik eens mee beginnen,
omdat kennelijk de stekker(s) van de verwarmingselementen er wel zitten.
Of die uiteindelijk nog ingeleerd/geprogrammeerd dient te worden met de TECH 2 ........ ik verwacht het wel!
Zie foto van zittingsmatje.
Als hobbyist ben je denk ik totaal een uurtje of 2-3 kwijt per voorstoel.
Succes en horen graag hoe jij het opgelost hebt.
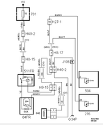
Ik heb nog een tweetal technische schema's bijgevoegd, maar daar heb ik echter geen kaas van gegeten. Maar mss
heb je er wat aan!
Frank.




heb hetzelfde gehad en heb gewoon twee nieuwe verwarmingsmatjes besteld.
Zit ook een soort weerstand/zekering in.
Zetels demonteren (eerst accu ontkoppelen ivm airbags) en dan zie je vanzelf hoe je de kappen van het zitgedeelte
kunt verwijderen en de stoelhoes zitgedeelte kunt demonteren. Monteren weer in omgekeerde volgorde. Heb je wel
zo'n set nodig "Hog ring pliers" van Neilsen(CT3983). Gewoon te bestellen online.
Die nabouw van stoelverwarming is redelijk gemakkelijk en wordt ook veel gedaan. Gaan vaak kapot als je met de knieën
op de zitting druk, op de zitting gaat staan, of (te) zware voorwerpen erop zet ....... bedenk het maar.
Als die zitting verwarmingsmatjes vervangen zijn, dan doet die het vaak wel weer volledig als er al rugmatjes zijn gemonteerd.
Anders ....... rugmatjes (daarna) ook monteren of vervangen.
Alles is volgens mij nog gewoon nieuw te koop.
Ook de benodigde bekabeling achter de schakelaars zijn te verkrijgen ri. onderkant stoel. Daar zou ik eens mee beginnen,
omdat kennelijk de stekker(s) van de verwarmingselementen er wel zitten.
Of die uiteindelijk nog ingeleerd/geprogrammeerd dient te worden met de TECH 2 ........ ik verwacht het wel!
Zie foto van zittingsmatje.
Als hobbyist ben je denk ik totaal een uurtje of 2-3 kwijt per voorstoel.
Succes en horen graag hoe jij het opgelost hebt.
Ik heb nog een tweetal technische schema's bijgevoegd, maar daar heb ik echter geen kaas van gegeten. Maar mss
heb je er wat aan!
Frank.




-
de_skileraar
- Donateur (6x)

Re: Aanbrengen stoelverwarming
!!!Orphy schreef: ↑za 10 sep, 2022 22:46Ik weet niet hoe het met een NG zit maar volgens mij is het bij een OG zo dat, als er stekkers achter de blinde knoppen zitten, de kabel naar de stoelen er ook ligt.
Kan iemand bovenstaande bevestigen?
-
klaasj
- Donateur (8x)

Re: Aanbrengen stoelverwarming
[]
yep dit klopt. dan is het plug and play. oftewel heat.
yep dit klopt. dan is het plug and play. oftewel heat.
Reden: Onnodige quote verwijderd
-
jansen
- Donateur (7x)

Re: Aanbrengen stoelverwarming
Helaas niet achteraf te verkrijgen, je zult zelf kabels moeten trekken vanaf binnenkant A-style naar de desbetreffende stoel, vanaf de ACC stuurunit tot aan de A-style ligt de bedrading er wel. 9-3 NGMaar vanaf de stoelen naar de schakelaars/dashboard zitten geen kabels. Zijn deze kabels aftermarket verkrijgbaar?